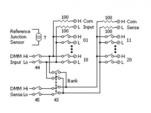
Модуль DAQ-7900 - это мощный 20-канальный мультиплексор, оснащенный твердотельными переключателями (Solid State Relay). Он обеспечивает скорость сканирования до 450 каналов в секунду и коммутацию напряжения до 120 В. Модуль позволяет комбинировать 2- и 4-проводные конфигурации сканирования каналов, что обеспечивает гибкость и удобство использования. Встроенная термопара с опорным спаем (холодным) обеспечивает точные измерения температуры. Модуль имеет две группы по 10 2-проводных каналов каждая, что позволяет обеспечить полностью изолированные входы для встроенного универсального мультиметра или внешних приборов. Во время 4-проводных измерений сопротивления каналы группы A автоматически соединяются с каналами группы B для обеспечения условий теста и переключений.
Цена и сроки доставки оборудования направляются персональным коммерческим предложением, после рассмотрения вашей заявки.
Все точные характеристики и свойства прибора обязательно уточняйте в официальной спецификации производителя.
Благодаря своей высокой скорости сканирования в 450 каналов в секунду, модуль DAQ-7900 позволяет быстро и эффективно переключать входные сигналы, что особенно актуально при работе с различными тест-инструментами и измерительными приборами. Максимальное напряжение коммутации составляет 120 В, что обеспечивает надежную защиту от скачков напряжения.
Один из ключевых преимуществ модуля DAQ-7900 - возможность комбинировать 2- и 4-проводные конфигурации сканирования каналов. Это позволяет пользователю выбирать наиболее подходящую конфигурацию в зависимости от конкретных задач и требований. Кроме того, встроенная термопара с опорным спаем (холодным) обеспечивает точную регулировку температуры и позволяет точно контролировать условия измерений.
Модуль DAQ-7900 также оснащен двумя группами по 10 2-проводных каналов в каждой группе. Это позволяет пользователям переключать входные сигналы между различными тест-инструментами и измерительными приборами, обеспечивая полностью изолированные входы для встроенного универсального мультиметра или внешних приборов.
Во время 4-проводных измерений сопротивления каналы группы A автоматически соединяются с каналами группы B для обеспечения условий теста и переключений (power / sense). Это позволяет пользователям точно контролировать поток тока и напряжения, что особенно актуально при работе с различными электронными компонентами и цепями.
В общем, модуль DAQ-7900 от GW Instek - это мощный и гибкий инструмент, который идеально подходит для радиоинженеров и специалистов в области электроники, требующих высокой скорости сканирования, гибкой конфигурации и точного контроля условий измерений.
Закупки по тендерам
Для заявок на проведение торгов и закупок по тендерам свяжитесь с нашим тендерным отделом.
Юридическим и физическим лицам
Чтобы приобрести необходимое оборудование, выполните несколько простых шагов:
- Оформите заявку: нажмите кнопку «Купить товар» и заполните краткую форму, указав требуемую конфигурацию и опции.
- Согласуйте детали: наш специалист свяжется с вами для уточнения технических характеристик, наличия, итоговой стоимости и условий доставки.
Для юридических лиц подготовим официальное коммерческое предложение (КП), договор и счет с учетом специфики вашего запроса.
Для физических лиц предоставим договор и/или информацию о способах оплаты и условиях получения заказа.
